垃圾熱解法是將垃圾中的有機成分在無氧或缺氧的情況下加熱,使之分解為燃氣、焦油和半焦的化學過程。熱解技術分為內熱式和外熱式兩種。內熱式熱解技術是利用少量的助燃空氣,使部分垃圾燃燒氧化,釋放的熱量加熱未反應的垃圾,使其發生分解,產生可燃氣體;外熱式熱解技術利用堅壁結構,使垃圾在無氧的條件下發生熱解。產生熱值較高的可燃氣體,可燃氣體回收燃燒,為垃圾熱解提供熱源。垃圾熱解過程中廢棄物的有機成分轉化為能量,具有較好的經濟性;熱解系統的二次污染小,環境更安全。熱解在無氧或缺氧的條件下進行, 減少了二噁英的生成。熱解的固體產物是垃圾碳,腐植性物質少,分揀后分別可作為化工或建材原料使用。
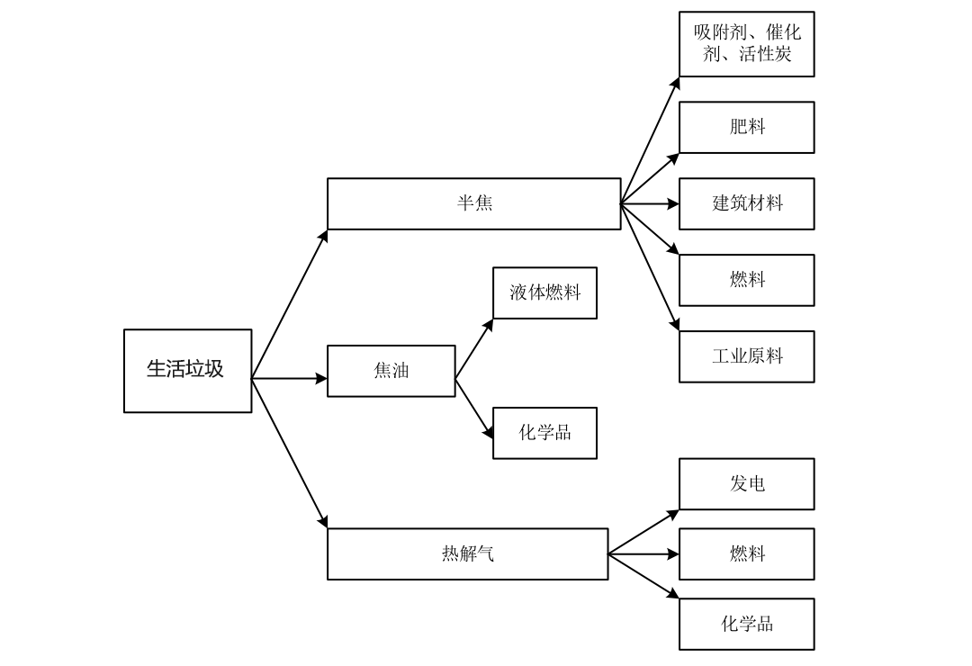
生活垃圾熱解產物的利用方式
垃圾熱裂解產物主要由生物油、不凝氣體及垃圾碳組成。影響垃圾熱解過程和產物組成的最重要因素是溫度、固態向揮發物滯留時間、顆粒尺寸、垃圾組成及加熱條件。提高溫度和固相滯留期有助于揮發物和氣態產物的形成。
隨著垃圾直徑的增大,在一定溫度下達到轉化率所需的時間也增加。因此揮發物可和熾熱的碳發生二次反應,所以揮發物滯留時間可以影響熱解過程。加熱條件的變化可以改變熱解的實際過程及反應速率。
溫度決定著垃圾熱解最終產物中氣、油、碳的比例,并隨反應溫度的高低和加熱速度的快慢而變化。研究表明溫度對垃圾熱解產物中組成及不凝氣體的組成有著顯著的影響。低溫、長滯留期的慢速熱解主要提高垃圾碳的產量,低于600℃的熱解過程,其產物中生物油、不凝氣和垃圾碳的產量基本相等,高溫快速熱解不凝氣體可達80%。

垃圾中組成的含量對熱解產物比例的影響很大,這種影響相當復雜,與熱解溫度、壓力、升溫速度等外部條件共同作用,在不同的程度上影響熱解過程。
垃圾被加熱時,固體顆粒因化學鍵斷裂而分解,在初始階段主要形成產物是揮發分。氣相滯留期長,可使揮發分在固體顆粒的內部與固體顆粒或碳進一步反應,形成高分子產物。當揮發分離開固體顆粒后,焦油和其他揮發產物還將發生二次裂解。壓力的大小將影響氣相滯留期,從而影響二次裂解,最終影響熱解產物產量的分布。較高的壓力,揮發物滯留時間增加,二次裂解較大;而壓力低,揮發物可迅速離開固體顆粒表面,從而限制了二次裂解的發生。較低的升溫速度有利于碳的生成,高的升溫速度有利于焦油的產生。